转矩指令限制在位置控制、速度控制、转矩控制及混合控制模式下均有效,且必须对其进行设置!
为保护驱动器和电机,应对转矩指令进行限制。

当上位机输入或速度调节器输出的转矩指令的绝对值,大于转矩指令限制的绝对值时,则实际驱动器的转矩指令被限幅等于转矩指令限制值;反之,则等于上位机输入或速度调节器输出的转矩指令值。任一时刻,有且只有一个转矩限制值有效。且正负转矩限制值均不超过驱动器和电机的最大转矩以及±300.0%额定转矩。

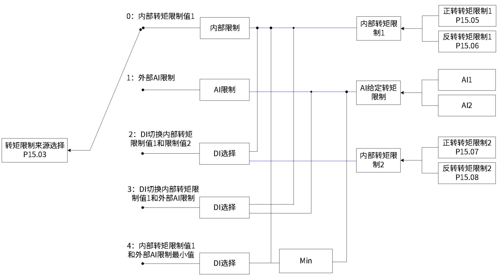
转矩限制来源可由功能码P15.03设定。设定转矩限制后,驱动器转矩指令将被限制在转矩限制值以内,当达到转矩限制值后,则电机将以转矩限制值为转矩指令运行。转矩限制值应根据负载运行要求设定。设定过小,可能导致电机加减速能力减弱,恒转矩运行时,电机实际转速值达不到需求值。
| 功能码 | 名称 | 设定范围 | 单位 | 功能 | 设定方式 | 生效时间 | 出厂设定 | |
| P15 | 03 | 转矩限制来源选择 | 0:内部转矩限制值1 1:外部AI限制 2:DI切换内部转矩限制值1和限制值2 3:DI切换内部转矩限制值1和外部AI限制 4:内部转矩限制值1和外部AI限制最小值 |
- | 选择转矩限制来源 | 停机设定 | 立即生效 | 0 |

以下图示,均为转矩模式下,上位机输入的转矩指令绝对值大于转矩限制值绝对值的情况。
转矩指令限制值仅由内部功能码P15.05和P15.06决定。

根据P15.04选择外部模拟通道后,转矩指令限制值由AI端子输入电压对应的转矩值决定。

P15.03=1转矩限制曲线图

转矩指令限制值根据外部DI信号的逻辑状态选择。正转矩限制值在功能码P15.05和P15.07之间选择;负转矩限制值在功能码P15.06和P15.08之间选择。

| DI功能状态 | FunIN.14正向转矩限制选择 | ||
| OFF | ON | ||
| FunIN.15反向转矩限制选择 | OFF | 正转矩限制值由P15.05设定 负转矩限制值由P15.06设定 |
正转矩限制值由P15.07设定 负转矩限制值由P15.06设定 |
| ON | 正转矩限制值由P15.05设定 负转矩限制值由P15.08设定 |
正转矩限制值由P15.07设定 负转矩限制值由P15.08设定 |
|
此时,分配驱动器的2个DI端子分别为DI功能FunIN.14 (正向转矩限制选择) 与FunIN.15 (反向转矩限制选择),并确定DI端子逻辑。
| 功能编号 | 功能名称 | 描述 | 备注 |
| FunOUT.14 | 正向转矩限制选择 | 根据P15.03的选择,进行转矩限制源的切换。 P15.03=2时: 有效-正转外部转矩限制有效;无效-正转内部转矩限制有效。 P15.03=3且AI限制值大于正转外部限制值时: 有效-正转外部转矩限制有效;无效-AI转矩限制有效。 P15.03=4时: 有效-AI转矩限制有效;无效-正转内部转矩限制有效。 |
|
| FunIN.15 | 反向转矩限制选择 | 根据P15.03的选择,进行转矩限制源的切换。 P15.03=2时: 有效-反转外部转矩限制有效;无效-反转内部转矩限制有效。 P15.03=3且AI限制值小于反转外部限制值时: 有效-反转外部转矩限制有效。无效-AI转矩限制有效。 P15.03=4时: 有效-AI转矩限制有效;无效-反转内部转矩限制有效。 |
正转矩限制:根据P15.04选择外部模拟通道后,
外部DI信号(FunIN.14)逻辑无效时,正转矩限制值由功能码P15.05决定;
外部DI信号(FunIN.14)逻辑有效时,正转矩限制值由AI端子输入电压对应的转矩值决定。
负转矩限制:根据P15.04选择外部模拟通道后,
外部DI信号FunIN.15)逻辑无效时,负转矩限制值由功能码P15.06决定;
外部DI信号(FunIN.15)逻辑有效时,负转矩限制值由AI端子输入电压对应的转矩值决定。

| DI功能状态 | FunIN.14正向转矩限制选择 | ||
| OFF | ON | ||
| FunIN.15反向转矩限制选择 | OFF | 正转矩限制值由P15.05设定 负转矩限制值由P15.06设定 |
正转矩限制值由AI输入对应的转矩值设定 负转矩限制值由P15.06设定 |
| ON | 正转矩限制值由P15.05设定负转矩限制值由AI输入对应的转矩值设定 | 正转矩限制值由AI输入对应的转矩值设定负转矩限制值由AI输入对应的转矩值设定 | |
| 功能码 | 名称 | 设定范围 | 单位 | 功能 | 设定方式 | 生效时间 | 出厂设定 | |
| P15 | 04 | 转矩限制AI选择 | 1:AI1限制 2:AI2限制 |
- | 选择转矩限制信号的模拟量输入通道 | 停机设定 | 立即生效 | 1 |
| P15 | 05 | 正转内部转矩限制值1 | 0~300.0 | % | 设定内部正负转矩限制值(100%对应1倍额定转矩) | 运行设定 | 立即生效 | 300.0 |
| P15 | 06 | 反转内部转矩限制值1 | 0~300.0 | % | 运行设定 | 立即生效 | 300.0 | |
| P15 | 07 | 正转内部转矩限制值2 | 0~300.0 | % | 设定外部正负转矩限制值(100%对应1倍额定转矩) | 运行设定 | 立即生效 | 300.0 |
| P15 | 08 | 反转内部转矩限制值2 | 0~300.0 | % | 运行设定 | 立即生效 | 300.0 | |
正转矩限制:根据P15.04选择外部模拟通道后,
外部DI信号(FunIN.14)逻辑无效时,正转矩限制值由外部AI端子输入电压对应的转矩值决定;
外部DI信号(FunIN.14)逻辑有效时,正转矩限制值由功能码P15.07和AI端子输入电压对应的转矩值中的较小值决定。
负转矩限制:根据P15.08选择外部模拟通道后,
外部DI信号(FunIN.15)逻辑无效时,负转矩限制值由外部AI端子输入电压对应的转矩值决定;
外部DI信号(FunIN.15)逻辑有效时,负转矩限制值由功能码P15.08和AI端子输入电压对应的转矩值中的较小值决定。

P15.03=4说明
| DI功能状态 | FunIN.14正向转矩限制选择 | ||
| OFF | ON | ||
| FunIN.15反向转矩限制选择 | OFF | 正转矩限制值由AI输入对应的转矩值设定负转矩限制值由AI输入对应的转矩值设定。 | 正转矩限制值由AI输入对应的转矩值与P15.07比较,取最小值设定; 负转矩限制值由AI输入对应的转矩值设定。 |
| ON | 正转矩限制值由AI输入对应的转矩值设定负转矩限制值由AI输入对应的转矩值与P15.08比较,取最小值设定。 | 正转矩限制值由AI输入对应的转矩值与P15.07比较,取最小值设定; 负转矩限制值由AI输入对应的转矩值与P15.08比较,取最小值设定。 |
|
转矩指令达到转矩限制值时,驱动器输出转矩限制信号(FunOUT.12:转矩限制),供上位机使用,此时应分配驱动器的1个DO端子为DO功能FunOUT.12,并确定DO端子逻辑。
| 功能编号 | 功能名称 | 描述 | 备注 |
| FunOUT.12 | 转矩限制 | 有效-驱动器转矩指令达到转矩限制值,并被限制为限制值无效-驱动器转矩指令未达到限定值 |