转矩控制模式下,若给定转矩指令过大,大于机械侧负载转矩,则将导致电机持续加速,可能发生超速现象,损坏机械设备。因此,为保护机械,必须对电机的转速进行限制。

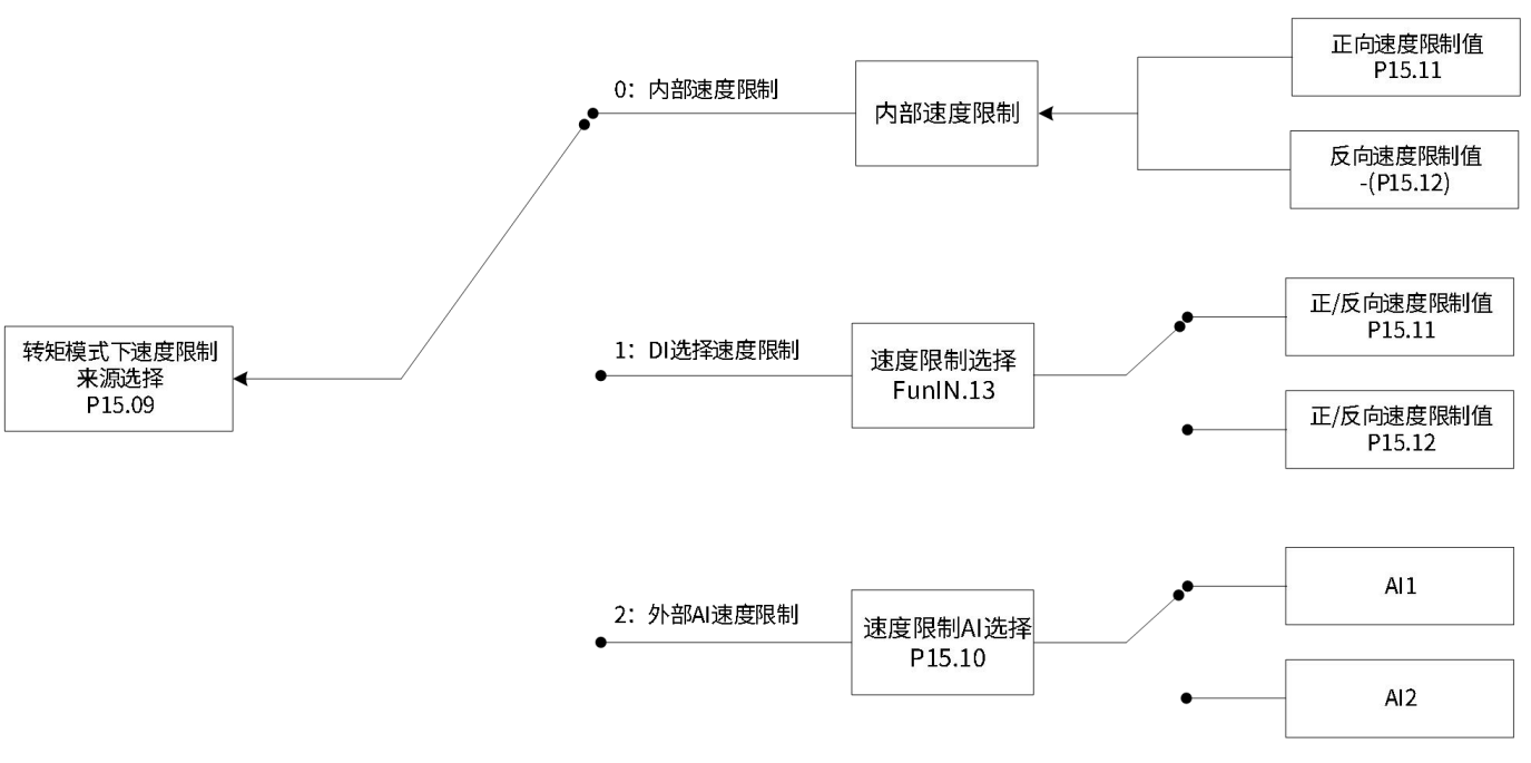
转矩模式下,速度限制来源的选择可由功能码设定。设定速度限制后,实际电机转速将被限制在速度限制值以内。达到速度限制值后,电机以速度限制值恒速运行。速度限制值应根据负载运行要求设定。
| 功能码 | 名称 | 设定范围 | 单位 | 功能 | 设定方式 | 生效时间 | 出厂设定 | |
| P15 | 09 | 转矩模式下速度限制来源选择 | 0:内部速度限制1:DI选择速度限制2:外部AI速度限制 | - | 选择转矩模式下速度限制来源 | 立即生效 | 运行设定 | 0 |

电机不同方向运动时,转速仅由内部功能码P15.11和P15.12决定。

伺服驱动器根据实际的DI端子逻辑选择P15.11或P15.12作为正/反转速度限制值。
此时,应分配伺服驱动器一个DI逻辑为DI功能FunIN.13 (速度限制选择) 并分配DI端子逻辑。
| 功能编号 | 功能名称 | 描述 | 备注 |
| FunIN.13 | 速度限制选择 | 无效-P15.11作为内部正/反转速度限制值 有效-P15.12作为内部正/反转速度限制值 |
| FunIN.13 速度限制选择 | |
| OFF | ON |
FunIN.13无效时速度限制值由P15.12设定 |
|
| 功能码 | 名称 | 设定范围 | 单位 | 功能 | 设定方式 | 生效时间 | 出厂设定 | |
| P15 | 10 | 速度限制AI选择 | 1:AI12:AI2 | - | 选择以AI作为速度限制来源时的模拟量通道 | 立即生效 | 运行设定 | 1 |
| P15 | 11 | 转矩控制时内部速度正向限制值 | 0~6000 | rpm | 设定转矩模式下正向速度限制值/设定转矩模式下速度限制值1 | 立即生效 | 运行设定 | 3000 |
| P15 | 12 | 转矩控制时内部速度负向限制值 | 0~6000 | rpm | 设定转矩模式下反向速度限制值/设定转矩模式下速度限制值2 | 立即生效 | 运行设定 | 3000 |
电机不同方向运动时,通过P15.10指定的外部模拟通道,输入转速限制对应的电压。当AI输入小于内部速度限制(P15.11/P15.12)时,AI限制有效;反之,当AI输入大于内部速度限制(P15.11/P15.12)时,内部速度限制有效。

转矩模式下,伺服电机实际转速绝对值超过速度限制值,且时间达到P15.24时,认为伺服电机实际转速受限,此时伺服驱动器可输出速度限制 (FunOUT.13:速度限制)信号,供上位机使用。反之,不满足任一条件,速度限制信号无效。
速度限制 (FunOUT.13:速度限制)信号的判断仅在转矩模式,伺服运行状态下进行。
应分配伺服驱动器的1个DO端子为DO功能FunOUT.13,并设置DO端子逻辑。

| 功能编号 | 功能名称 | 描述 | 备注 |
| FunOUT.13 | 速度限制选择 | 有效-电机转速受限; 无效-电机转速不受限 |