速度控制模式具有以下五种速度指令获取方式,通过功能码P14.00设定。

| 功能码 | 名称 | 设定范围 | 单位 | 功能 | 设定方式 | 生效时间 | 出厂设定 | |
| P14 | 00 | 速度指令来源选择 | 0:来源A 1:来源B 2:来源A+B 3:来源A\B DI切换 4:通信给定 |
- | 设定速度指令来源选择 | 停机设定 | 立即生效 | 0 |
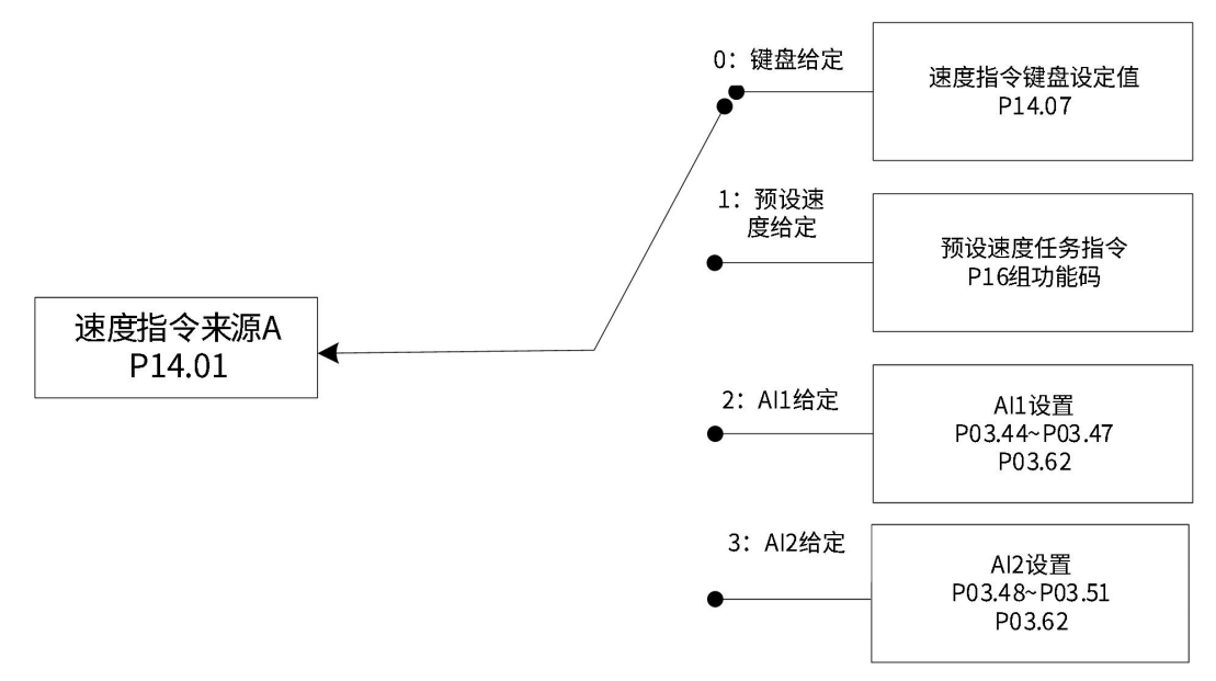
速度指令来源A包括键盘给定、模拟量电压给定、预设速度任务指令三种指令形式。其中键盘给定、预设速度任务指令为内部速度指令,模拟量电压给定为外部速度指令。

| 功能码 | 名称 | 设定范围 | 单位 | 功能 | 设定方式 | 生效时间 | 出厂设定 | |
| P14 | 01 | 速度指令来源A | 0:键盘给定 1:预设速度给定 2:AI1给定 3:AI2给定 |
- | 设定速度指令来源A | 停机设定 | 立即生效 | 0 |
指通过功能码P14.07设定速度值,并作为速度指令。
| 功能码 | 名称 | 设定范围 | 单位 | 功能 | 设定方式 | 生效时间 | 出厂设定 | |
| P14 | 07 | 速度指令键盘设定值 | -9999~30000 | rpm | 设定速度指令键盘设定值 | 运行设定 | 立即生效 | 60 |

操作方法:
以AI2为例说明模拟量电压设定速度指令方法

零漂:指模拟通道输入电压为零时,伺服驱动器采样电压值相对于GND的数值。
偏置:指零漂校正后,采样电压为零时对应模拟通道输入电压值。
死区:指使采样电压为零时,对应模拟通道输入电压区间。
未经处理的模拟通道输出电压如图,y1所示,经伺服驱动器内部处理后,最终得到速度指令y6。

伺服驱动器 AI 处理对应采样电压举例

滤波:
零漂校正:
偏置设置:
手动设置P02.49=4000(mV),经偏置后,采样电压y4=x-4000 = y3-4000
死区校正:

计算速度指令:

该值将作为速度控制模式模拟量速度指令给定值。
其中,无偏置时如图所示,有偏置如图所示。当完成正确设置后,可通过P09.23实时查看AI2采样电压值,也可通过P09.01查看输入的模拟量对应的速度指令值。

最终速度指令值y6与输入电压x的关系:

其中:B:偏置;C:死区。
| 功能码 | 名称 | 设定范围 | 单位 | 功能 | 设定方式 | 生效时间 | 出厂设定 | |
| P02 | 49 | AI2偏移电压 | -10000~10000 | mV | 设定AI2通道模拟量偏置值 | 运行设定 | 立即生效 | 0 |
| P03 | 48 | AI2输入滤波时间 | 0~655.35 | ms | 设定AI2通道模拟量平均值滤波时间常数 | 运行设定 | 立即生效 | 2.00 |
| P03 | 50 | AI2死区 | 0~1000.0 | mV | 设定AI2通道模拟量死区值 | 运行设定 | 立即生效 | 10.0 |
| P03 | 51 | AI2零漂 | -500.0~500.0 | mV | 设定AI2通道模拟量零漂值 | 运行设定 | 立即生效 | 0.0 |
| P03 | 62 | 模拟量10V对应速度值 | 0~6000 | rpm | 设定模拟量10V对应速度值 | 停机设定 | 立即生效 | 3000 |
| P20 | 15 | AI零点漂移校正 | 0:无操作1:AI1调整2:AI2调整 | - | 模拟量AI1、AI2通道零漂自动校正使能 | 停机设定 | 立即生效 | 0 |
注释:当选择使用模拟量AI1输入通道时,其设置方法和上述模拟量AI2设置方法类似。
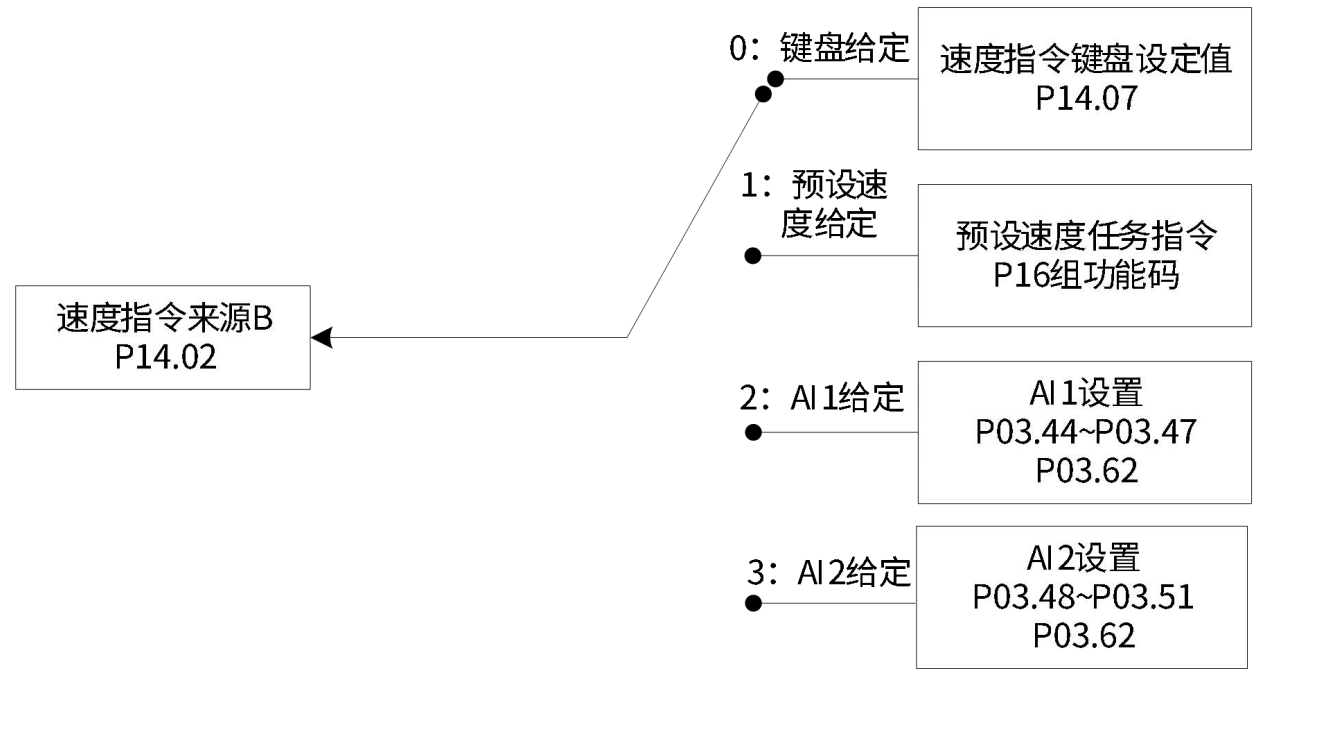
速度指令来源B包括键盘给定、模拟量电压给定、预设速度任务三种指令形式。其中键盘给定、预设速度任务指令为内部速度指令,模拟量电压给定为外部速度指令。

| 功能码 | 名称 | 设定范围 | 单位 | 功能 | 设定方式 | 生效时间 | 出厂设定 | |
| P14 | 02 | 速度指令来源B | 0:键盘给定1:预设速度给定2:AI1给定3:AI2给定 | - | 设定速度指令来源B | 停机设定 | 立即生效 | 1 |
其中,数字给定与模拟量电压设置方法同速度指令来源A。
以下主要介绍预设速度任务指令。伺服驱动器具有预设速度任务运行功能。它是指伺服驱动器内部存储了16段速度指令,每段的最大运行速度、运行时间可分别设置。并配有4组加减速时间可供选择。其设定流程如下:

| 功能码 | 名称 | 设定范围 | 单位 | 功能 | 设定方式 | 生效时间 | 出厂设定 | |
| P16 | 00 | 预设速度指令运行方式 | 0:单次运行1:循环运行2:DI切换运行 | - | 设定预设速度指令运行方式 | 停机设定 | 立即生效 | 1 |
| P16 | 01 | 速度指令终点段数选择 | 1~16 | - | 设定速度指令终点段数选择 | 停机设定 | 立即生效 | 16 |
| P16 | 02 | 运行时间单位选择 | 0:S1:min | - | 设定运行时间单位选择 | 停机设定 | 立即生效 | 0 |
可配置外部DI端子,并置为功能FunIN.20:速度指令方向切换,用于预设位置指令方向选择。
| 功能编号 | 功能名称 | 描述 |
| FunIN.20 | 速度指令方向选择 | 无效-正方向;有效-反方向。 |
以P16.01=2为例说明各模式。
单次运行结束停机(P16.00=0)
功能码P16.00设定为0,选择单次运行停机方式。根据执行总段数和执行时间单位分别设定功能码P16.01、P16.02后,并根据需求设置相应段的指令值,运行时间和加减速时间等参数,驱动器将按照段码从第1段到第N段的方式运行,直到运行完最后一段后停机。
单次运行结束停机说明
| 模式描述 | 运行曲线 |
| 运行1轮;段号自动递增切换; |
V1max、V2max:第1段、第2段指令速度; |
注释:驱动器完整地运行1次P16.01设定的预设速度任务指令总段数称为完成1轮运行。
循环运行(P16.00=1)
功能码P16.00设定为1,选择循环运行方式。根据执行总段数和执行时间单位分别设定功能码P16.01、 P16.02后,并根据需求设置相应段的指令值,运行时间和加减速时间等参数,模块将根据各段指令运行时间和加减速时间的设置,驱动器将按照段码从第1段到第N段的方式运行,运行完最后一段后自动跳转到第1段循环运行。
| 模式描述 | 运行曲线 |
| 循环运行,每轮起始段号均为1; 段号自动递增切换; 伺服使能有效,则一直保持循环运行状态。 |
![]() V1max、V2max:第1段、第2段最大运行速度; 某段运行时间:上一段速度指令切换到该段速度指令的变速时间+该段匀速运行时间(比如:图中第一段运行时间为t1+t2,第二段运行时间为t3+t4,以此类推)某段运行时间勿设为0,驱动器将跳过该段速度指令,执行下一段; 电机实际转速达到该段设定的最大运行速度,速度到达信号有效; 某段运行时发生伺服使能OFF,电机按照伺服OFF停机方式停机(P04.12)。 |
DI切换运行(P16.00=2)
功能码P16.00设定为2,选择外部DI切换方式。根据执行总段数和执行时间单位分别设定功能码P16.01、 P16.02后,并根据需求设置相应段的指令值,运行时间和加减速时间等参数,驱动器将根据外部DI的ON/OFF组合来选择运行对应段号的速度指令。
| 模式描述 | 运行曲线 |
| 伺服使能有效即可持续运行; 段号由 DI 端子逻辑决定; 每段速度指令运行时间仅由段号切换间隔时间决定 |
x,y:段号,段号与DI端子逻辑关系如下文所述; |
多段位置运行方式设置为DI切换运行时,必须将伺服驱动器的4个DI端子配置为功能27~30(FunIN.27 ~ FunIN.30多段运行指令切换),并确定DI端子有效逻辑。同时可将伺服驱动器的1个DI端子配置为功能20(FunIN.20 :速度指令方向选择),切换速度指令方向。
| 功能编号 | 功能名称 | 描述 | 备注 | |||||||||||||||||||||||||
| FunIN.20 | 速度指令方向选择 | 无效-正方向;有效-反方向。 | 仅在预设速度指令DI切换模式下,用于设置速度指令方向: | |||||||||||||||||||||||||
| FunIN.27 | 预设指令选择1 | 多段段号为4位二进制数,FunIN.27~FunIN.30与段号的对应关系如下表所示。
|
||||||||||||||||||||||||||
| FunIN.28 | 预设指令选择2 | |||||||||||||||||||||||||||
| FunIN.29 | 预设指令选择3 | |||||||||||||||||||||||||||
| FunIN.30 | 预设指令选择4 | |||||||||||||||||||||||||||

以第1段速度指令为例,相关功能码如下:
| 功能码 | 名称 | 设定范围 | 单位 | 功能 | 设定方式 | 生效时间 | 出厂设定 | |
| P16 | 03 | 加速时间1 | 0~65535 | ms | 设定第1组加减速时间 | 停机设定 | 立即生效 | 10 |
| P16 | 04 | 减速时间1 | 0~65535 | ms | 停机设定 | 立即生效 | 10 | |
| P16 | 09 | 加速时间4 | 0~65535 | ms | 设定第4组加减速时间 | 停机设定 | 立即生效 | 150 |
| P16 | 10 | 减速时间4 | 0~65535 | ms | 停机设定 | 立即生效 | 150 | |
| P16 | 20 | 第1段速度指令 | -6000~6000 | rpm | 设定第1段速度指令值 | 停机设定 | 立即生效 | 0 |
| P16 | 21 | 第1段指令运行时间 | 0~6553.5 | s(min) | 设定第1段指令运行时间 | 停机设定 | 立即生效 | 5.0 |
| P16 | 22 | 第1段加减速时间 | 0:零加减速时间 1:加减速时间1 2:加减速时间2 3:加减速时间3 4:加减速时间4 |
- | 选择第1段加减速方式 | 停机设定 | 立即生效 | 0 |
预设速度任务指令参数中除1~16段指令值和指令运行时间外,有4组加减速时间可供选择,默认方式为没有加减速时间。以预设速度任务中P16.01=1单次运行结束为例,对实际加减速时间以及运行时间说明:

如上图所示,该段速度指令为V1,实际加速时间t1为:

实际减速时间t2:
![]()
运行时间:上一段速度指令切换到该段速度指令的变速时间+该段匀速运行时间,如图中t3所示。
当速度指令选择“A/B切换”即功能码P14.00=3时,需要将DI功能FunIN.23分配到相应的DI端子上,根据此DI端子上的输入信号决定当前A指令源输入有效或B指令源输入有效。
| 功能编号 | 功能名称 | 描述 | 备注 |
| FunIN.23 | 运行指令切换 | 无效:当前运行指令为A 有效:当前运行指令为B |
- |
指当功能码P14.00设置为4时,速度指令值来源于功能码P20.52设定值,且功能码P20.52必须通过通讯方式修改,控制面板不可见。
| 功能码 | 名称 | 设定范围 | 单位 | 功能 | 设定方式 | 生效时间 | 出厂设定 | |
| P20 | 52 | 总线给定速度指令 | -9000.000~9000.000 | rpm | 对通讯给定形式的速度指令值进行设置;精度为0.001rpm | 运行设定 | 立即生效 | 0 |
通过DI实现速度指令方向切换,即将DI功能FunIN.20分配到相应的DI端子上,根据此DI端子上的输入信号决定当前的速度指令方向,从而满足速度指令方向切换的需求。
| 功能编号 | 功能名称 | 描述 | 备注 |
| FunIN.20 | 速度指令方向选择 |
无效:正方向; 有效:反方向。
|
实际电机运行方向与运行方向选择(P04.01)、速度指令方向、速度指令方向DI切换(FunIN.20)三者有关。
速度控制模式下电机实际运行方向设置
| P04.01 | 速度指令正负 | FunIN.20 | 实际电机运行方向 |
| 0 | + | 无效 | 逆时针 |
| 0 | + | 有效 | 顺时针 |
| 0 | - | 无效 | 顺时针 |
| 0 | - | 有效 | 逆时针 |
| 1 | + | 无效 | 顺时针 |
| 1 | + | 有效 | 逆时针 |
| 1 | - | 无效 | 逆时针 |
| 1 | - | 有效 | 顺时针 |