转矩指令限制


转矩指令限制

转矩指令限制在位置控制、速度控制、转矩控制及混合控制模式下均有效,且必须对其进行设置!

为保护驱动器和电机,应对转矩指令进行限制。

当上位机输入或速度调节器输出的转矩指令的绝对值,大于转矩指令限制的绝对值时,则实际驱动器的转矩指令被限幅等于转矩指令限制值;反之,则等于上位机输入或速度调节器输出的转矩指令值。任一时刻,有且只有一个转矩限制值有效。且正负转矩限制值均不超过驱动器和电机的最大转矩以及±300.0%额定转矩。


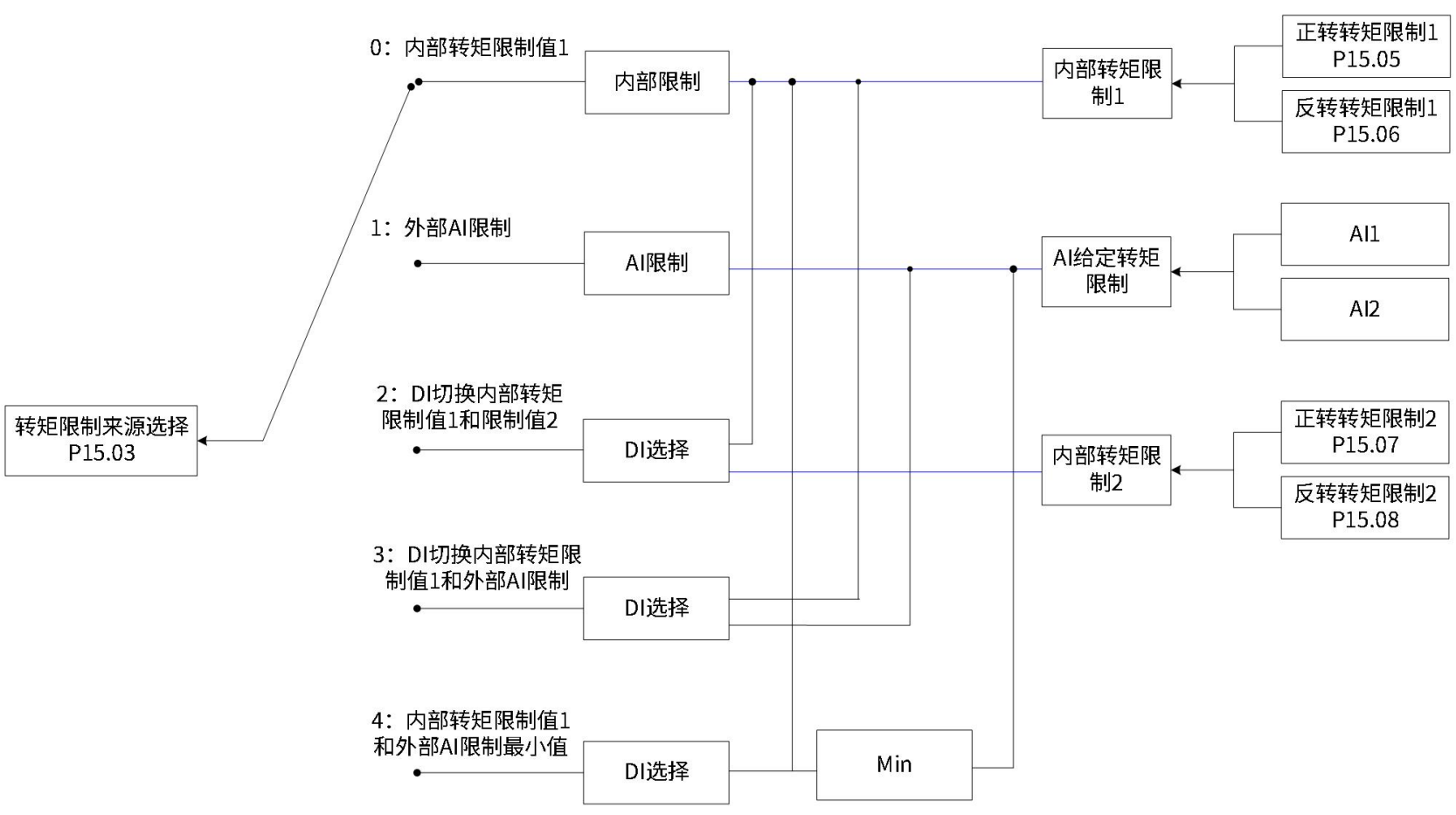
设定转矩限制来源

转矩限制来源可由功能码P15.03设定。设定转矩限制后,驱动器转矩指令将被限制在转矩限制值以内,当达到转矩限制值后,则电机将以转矩限制值为转矩指令运行。转矩限制值应根据负载运行要求设定。设定过小,可能导致电机加减速能力减弱,恒转矩运行时,电机实际转速值达不到需求值。

功能码 名称 设定范围 单位 功能 设定方式 生效时间 出厂设定
P15 03 转矩限制来源选择 0:内部转矩限制值1
1:外部AI限制
2:DI切换内部转矩限制值1和限制值2
3:DI切换内部转矩限制值1和外部AI限制
4:内部转矩限制值1和外部AI限制最小值
- 选择转矩限制来源 停机设定 立即生效 0

以下图示,均为转矩模式下,上位机输入的转矩指令绝对值大于转矩限制值绝对值的情况。

P15.03 = 0:内部转矩限制值

转矩指令限制值仅由内部功能码P15.05和P15.06决定。

P15.03 = 1:外部AI限制

根据P15.04选择外部模拟通道后,转矩指令限制值由AI端子输入电压对应的转矩值决定。

P15.03=1转矩限制曲线图

P15.03 = 2:DI切换内部转矩限制值1和限制值2

转矩指令限制值根据外部DI信号的逻辑状态选择。正转矩限制值在功能码P15.05和P15.07之间选择;负转矩限制值在功能码P15.06和P15.08之间选择。

DI功能状态 FunIN.14正向转矩限制选择
OFF ON
FunIN.15反向转矩限制选择 OFF 正转矩限制值由P15.05设定
负转矩限制值由P15.06设定
正转矩限制值由P15.07设定
负转矩限制值由P15.06设定
ON 正转矩限制值由P15.05设定
负转矩限制值由P15.08设定
正转矩限制值由P15.07设定
负转矩限制值由P15.08设定

此时,分配驱动器的2个DI端子分别为DI功能FunIN.14 (正向转矩限制选择) 与FunIN.15 (反向转矩限制选择),并确定DI端子逻辑。

功能编号 功能名称 描述 备注
FunOUT.14 正向转矩限制选择 根据P15.03的选择,进行转矩限制源的切换。
P15.03=2时:
有效-正转外部转矩限制有效;无效-正转内部转矩限制有效。
P15.03=3且AI限制值大于正转外部限制值时:
有效-正转外部转矩限制有效;无效-AI转矩限制有效。
P15.03=4时:
有效-AI转矩限制有效;无效-正转内部转矩限制有效。
 
FunIN.15 反向转矩限制选择 根据P15.03的选择,进行转矩限制源的切换。
P15.03=2时:
有效-反转外部转矩限制有效;无效-反转内部转矩限制有效。
P15.03=3且AI限制值小于反转外部限制值时:
有效-反转外部转矩限制有效。无效-AI转矩限制有效。
P15.03=4时:
有效-AI转矩限制有效;无效-反转内部转矩限制有效。
 

 

P15.03 = 3:DI切换内部转矩限制值1和外部AI限制

正转矩限制:根据P15.04选择外部模拟通道后,
外部DI信号(FunIN.14)逻辑无效时,正转矩限制值由功能码P15.05决定;
外部DI信号(FunIN.14)逻辑有效时,正转矩限制值由AI端子输入电压对应的转矩值决定。
负转矩限制:根据P15.04选择外部模拟通道后,
外部DI信号FunIN.15)逻辑无效时,负转矩限制值由功能码P15.06决定;
外部DI信号(FunIN.15)逻辑有效时,负转矩限制值由AI端子输入电压对应的转矩值决定。

DI功能状态 FunIN.14正向转矩限制选择
OFF ON
FunIN.15反向转矩限制选择 OFF 正转矩限制值由P15.05设定
负转矩限制值由P15.06设定
正转矩限制值由AI输入对应的转矩值设定
负转矩限制值由P15.06设定
ON 正转矩限制值由P15.05设定负转矩限制值由AI输入对应的转矩值设定 正转矩限制值由AI输入对应的转矩值设定负转矩限制值由AI输入对应的转矩值设定

功能码 名称 设定范围 单位 功能 设定方式 生效时间 出厂设定
P15 04 转矩限制AI选择 1:AI1限制
2:AI2限制
- 选择转矩限制信号的模拟量输入通道 停机设定 立即生效 1
P15 05 正转内部转矩限制值1 0~300.0 % 设定内部正负转矩限制值(100%对应1倍额定转矩) 运行设定 立即生效 300.0
P15 06 反转内部转矩限制值1 0~300.0 % 运行设定 立即生效 300.0
P15 07 正转内部转矩限制值2 0~300.0 % 设定外部正负转矩限制值(100%对应1倍额定转矩) 运行设定 立即生效 300.0
P15 08 反转内部转矩限制值2 0~300.0 % 运行设定 立即生效 300.0

P15.03 = 4:内部转矩限制值1和外部AI限制最小值

正转矩限制:根据P15.04选择外部模拟通道后,
外部DI信号(FunIN.14)逻辑无效时,正转矩限制值由外部AI端子输入电压对应的转矩值决定;
外部DI信号(FunIN.14)逻辑有效时,正转矩限制值由功能码P15.07和AI端子输入电压对应的转矩值中的较小值决定。
负转矩限制:根据P15.08选择外部模拟通道后,
外部DI信号(FunIN.15)逻辑无效时,负转矩限制值由外部AI端子输入电压对应的转矩值决定;
外部DI信号(FunIN.15)逻辑有效时,负转矩限制值由功能码P15.08和AI端子输入电压对应的转矩值中的较小值决定。

P15.03=4说明

DI功能状态 FunIN.14正向转矩限制选择
OFF ON
FunIN.15反向转矩限制选择 OFF 正转矩限制值由AI输入对应的转矩值设定负转矩限制值由AI输入对应的转矩值设定。 正转矩限制值由AI输入对应的转矩值与P15.07比较,取最小值设定;
负转矩限制值由AI输入对应的转矩值设定。
ON 正转矩限制值由AI输入对应的转矩值设定负转矩限制值由AI输入对应的转矩值与P15.08比较,取最小值设定。 正转矩限制值由AI输入对应的转矩值与P15.07比较,取最小值设定;
负转矩限制值由AI输入对应的转矩值与P15.08比较,取最小值设定。


设定转矩限制DO输出信号

转矩指令达到转矩限制值时,驱动器输出转矩限制信号(FunOUT.12:转矩限制),供上位机使用,此时应分配驱动器的1个DO端子为DO功能FunOUT.12,并确定DO端子逻辑。

功能编号 功能名称 描述 备注
FunOUT.12 转矩限制 有效-驱动器转矩指令达到转矩限制值,并被限制为限制值无效-驱动器转矩指令未达到限定值