速度指令输入设置


速度指令来源

速度控制模式具有以下五种速度指令获取方式,通过功能码P14.00设定。

功能码 名称 设定范围 单位 功能 设定方式 生效时间 出厂设定
P14 00 速度指令来源选择 0:来源A
1:来源B
2:来源A+B
3:来源A\B DI切换
4:通信给定
- 设定速度指令来源选择 停机设定 立即生效 0


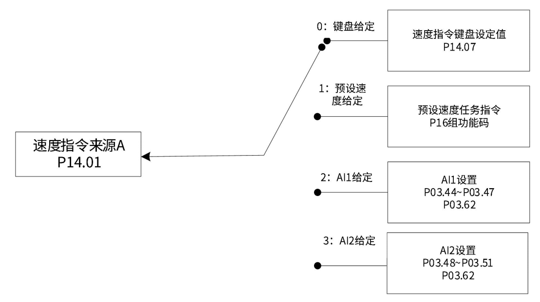
速度指令来源A

速度指令来源A包括键盘给定、模拟量电压给定、预设速度任务指令三种指令形式。其中键盘给定、预设速度任务指令为内部速度指令,模拟量电压给定为外部速度指令。

功能码 名称 设定范围 单位 功能 设定方式 生效时间 出厂设定
P14 01 速度指令来源A 0:键盘给定
1:预设速度给定
2:AI1给定
3:AI2给定
- 设定速度指令来源A 停机设定 立即生效 0

键盘给定

指通过功能码P14.07设定速度值,并作为速度指令。

功能码 名称 设定范围 单位 功能 设定方式 生效时间 出厂设定
P14 07 速度指令键盘设定值 -9999~30000 rpm 设定速度指令键盘设定值 运行设定 立即生效 60

模拟量电压给定

操作方法:

以AI2为例说明模拟量电压设定速度指令方法

零漂:指模拟通道输入电压为零时,伺服驱动器采样电压值相对于GND的数值。

偏置:指零漂校正后,采样电压为零时对应模拟通道输入电压值。

死区:指使采样电压为零时,对应模拟通道输入电压区间。

未经处理的模拟通道输出电压如图,y1所示,经伺服驱动器内部处理后,最终得到速度指令y6

伺服驱动器 AI 处理对应采样电压举例

滤波:

零漂校正:

偏置设置:

手动设置P02.49=4000(mV),经偏置后,采样电压y4=x-4000 = y3-4000

死区校正:

计算速度指令:

该值将作为速度控制模式模拟量速度指令给定值。

其中,无偏置时如图所示,有偏置如图所示。当完成正确设置后,可通过P09.23实时查看AI2采样电压值,也可通过P09.01查看输入的模拟量对应的速度指令值。

最终速度指令值y6与输入电压x的关系:

其中:B:偏置;C:死区。

功能码 名称 设定范围 单位 功能 设定方式 生效时间 出厂设定
P02 49 AI2偏移电压 -10000~10000 mV 设定AI2通道模拟量偏置值 运行设定 立即生效 0
P03 48 AI2输入滤波时间 0~655.35 ms 设定AI2通道模拟量平均值滤波时间常数 运行设定 立即生效 2.00
P03 50 AI2死区 0~1000.0 mV 设定AI2通道模拟量死区值 运行设定 立即生效 10.0
P03 51 AI2零漂 -500.0~500.0 mV 设定AI2通道模拟量零漂值 运行设定 立即生效 0.0
P03 62 模拟量10V对应速度值 0~6000 rpm 设定模拟量10V对应速度值 停机设定 立即生效 3000
P20 15 AI零点漂移校正 0:无操作1:AI1调整2:AI2调整 - 模拟量AI1、AI2通道零漂自动校正使能 停机设定 立即生效 0

注释:当选择使用模拟量AI1输入通道时,其设置方法和上述模拟量AI2设置方法类似。


速度指令来源B

速度指令来源B包括键盘给定、模拟量电压给定、预设速度任务三种指令形式。其中键盘给定、预设速度任务指令为内部速度指令,模拟量电压给定为外部速度指令。

功能码 名称 设定范围 单位 功能 设定方式 生效时间 出厂设定
P14 02 速度指令来源B 0:键盘给定1:预设速度给定2:AI1给定3:AI2给定 - 设定速度指令来源B 停机设定 立即生效 1

其中,数字给定与模拟量电压设置方法同速度指令来源A。

以下主要介绍预设速度任务指令。伺服驱动器具有预设速度任务运行功能。它是指伺服驱动器内部存储了16段速度指令,每段的最大运行速度、运行时间可分别设置。并配有4组加减速时间可供选择。其设定流程如下:

设定预设速度任务运行模式

功能码 名称 设定范围 单位 功能 设定方式 生效时间 出厂设定
P16 00 预设速度指令运行方式 0:单次运行1:循环运行2:DI切换运行 - 设定预设速度指令运行方式 停机设定 立即生效 1
P16 01 速度指令终点段数选择 1~16 - 设定速度指令终点段数选择 停机设定 立即生效 16
P16 02 运行时间单位选择 0:S1:min - 设定运行时间单位选择 停机设定 立即生效 0

可配置外部DI端子,并置为功能FunIN.20:速度指令方向切换,用于预设位置指令方向选择。

功能编号 功能名称 描述
FunIN.20 速度指令方向选择 无效-正方向;有效-反方向。

以P16.01=2为例说明各模式。

单次运行结束停机(P16.00=0)

功能码P16.00设定为0,选择单次运行停机方式。根据执行总段数和执行时间单位分别设定功能码P16.01、P16.02后,并根据需求设置相应段的指令值,运行时间和加减速时间等参数,驱动器将按照段码从第1段到第N段的方式运行,直到运行完最后一段后停机。

单次运行结束停机说明

模式描述 运行曲线
运行1轮;段号自动递增切换;

V1max、V2max:第1段、第2段指令速度;
t1:第1段实际加减速时间;
t3、t5:第2段时间加、减速时间;
某段运行时间:上一段速度指令切换到该段速度指令的变速时间+该段匀速运行时间(如:图中第一段运行时间为t1+t2,第二段运行时间为t3+t4,以此类推)某段运行时间勿设为0,驱动器将跳过该段速度指令,执行下一段;
电机实际转速达到该段设定的最大运行速度,速度到达信号有效;
某段运行时发生伺服使能OFF,电机按照伺服OFF停机方式停机(H02-05)。

注释:驱动器完整地运行1次P16.01设定的预设速度任务指令总段数称为完成1轮运行。

循环运行(P16.00=1)

功能码P16.00设定为1,选择循环运行方式。根据执行总段数和执行时间单位分别设定功能码P16.01、 P16.02后,并根据需求设置相应段的指令值,运行时间和加减速时间等参数,模块将根据各段指令运行时间和加减速时间的设置,驱动器将按照段码从第1段到第N段的方式运行,运行完最后一段后自动跳转到第1段循环运行。

模式描述 运行曲线
循环运行,每轮起始段号均为1;
段号自动递增切换;
伺服使能有效,则一直保持循环运行状态。

V1max、V2max:第1段、第2段最大运行速度;
某段运行时间:上一段速度指令切换到该段速度指令的变速时间+该段匀速运行时间(比如:图中第一段运行时间为t1+t2,第二段运行时间为t3+t4,以此类推)某段运行时间勿设为0,驱动器将跳过该段速度指令,执行下一段;
电机实际转速达到该段设定的最大运行速度,速度到达信号有效;
某段运行时发生伺服使能OFF,电机按照伺服OFF停机方式停机(P04.12)。

DI切换运行(P16.00=2)

功能码P16.00设定为2,选择外部DI切换方式。根据执行总段数和执行时间单位分别设定功能码P16.01、 P16.02后,并根据需求设置相应段的指令值,运行时间和加减速时间等参数,驱动器将根据外部DI的ON/OFF组合来选择运行对应段号的速度指令。

模式描述 运行曲线
伺服使能有效即可持续运行;
段号由 DI 端子逻辑决定;
每段速度指令运行时间仅由段号切换间隔时间决定

x,y:段号,段号与DI端子逻辑关系如下文所述;
某段运行时间不受功能码设定值影响,某段速度指令运行期间,若段号发生变化,则立刻切换到新的段号运行;
电机实际转速达到该段设定的最大运行速度,速度到达信号有效;
某段运行时发生伺服使能OFF,电机按照伺服OFF停机方式停机(P04.12);


多段位置运行方式设置为DI切换运行时,必须将伺服驱动器的4个DI端子配置为功能27~30(FunIN.27 ~ FunIN.30多段运行指令切换),并确定DI端子有效逻辑。同时可将伺服驱动器的1个DI端子配置为功能20(FunIN.20 :速度指令方向选择),切换速度指令方向。

功能编号 功能名称 描述 备注
FunIN.20 速度指令方向选择 无效-正方向;有效-反方向。 仅在预设速度指令DI切换模式下,用于设置速度指令方向:
FunIN.27 预设指令选择1 多段段号为4位二进制数,FunIN.27~FunIN.30与段号的对应关系如下表所示。
FunIN.30 FunIN.29 FunIN.28 FunIN.27 段号
0 0 0 0 1
0 0 0 1 2
1 1 1 1 16
DI端子输入电平有效时CMD值为1,否则为0
 
FunIN.28 预设指令选择2  
FunIN.29 预设指令选择3  
FunIN.30 预设指令选择4  

预设速度任务运行曲线设定

以第1段速度指令为例,相关功能码如下:

功能码 名称 设定范围 单位 功能 设定方式 生效时间 出厂设定
P16 03 加速时间1 0~65535 ms 设定第1组加减速时间 停机设定 立即生效 10
P16 04 减速时间1 0~65535 ms   停机设定 立即生效 10
P16 09 加速时间4 0~65535 ms 设定第4组加减速时间 停机设定 立即生效 150
P16 10 减速时间4 0~65535 ms   停机设定 立即生效 150
P16 20 第1段速度指令 -6000~6000 rpm 设定第1段速度指令值 停机设定 立即生效 0
P16 21 第1段指令运行时间 0~6553.5 s(min) 设定第1段指令运行时间 停机设定 立即生效 5.0
P16 22 第1段加减速时间 0:零加减速时间
1:加减速时间1
2:加减速时间2
3:加减速时间3
4:加减速时间4
- 选择第1段加减速方式 停机设定 立即生效 0

预设速度任务指令参数中除1~16段指令值和指令运行时间外,有4组加减速时间可供选择,默认方式为没有加减速时间。以预设速度任务中P16.01=1单次运行结束为例,对实际加减速时间以及运行时间说明:

如上图所示,该段速度指令为V1,实际加速时间t1为:

实际减速时间t2

运行时间:上一段速度指令切换到该段速度指令的变速时间+该段匀速运行时间,如图中t3所示。


A/B DI切换来源

当速度指令选择“A/B切换”即功能码P14.00=3时,需要将DI功能FunIN.23分配到相应的DI端子上,根据此DI端子上的输入信号决定当前A指令源输入有效或B指令源输入有效。

功能编号 功能名称 描述 备注
FunIN.23 运行指令切换 无效:当前运行指令为A
有效:当前运行指令为B
-

 


通讯给定

指当功能码P14.00设置为4时,速度指令值来源于功能码P20.52设定值,且功能码P20.52必须通过通讯方式修改,控制面板不可见。

功能码 名称 设定范围 单位 功能 设定方式 生效时间 出厂设定
P20 52 总线给定速度指令 -9000.000~9000.000 rpm 对通讯给定形式的速度指令值进行设置;精度为0.001rpm 运行设定 立即生效 0


速度指令方向设置

通过DI实现速度指令方向切换,即将DI功能FunIN.20分配到相应的DI端子上,根据此DI端子上的输入信号决定当前的速度指令方向,从而满足速度指令方向切换的需求。

功能编号 功能名称 描述 备注
FunIN.20 速度指令方向选择

无效:正方向;
有效:反方向。

 

实际电机运行方向与运行方向选择(P04.01)、速度指令方向、速度指令方向DI切换(FunIN.20)三者有关。

速度控制模式下电机实际运行方向设置

P04.01 速度指令正负 FunIN.20 实际电机运行方向
0 + 无效 逆时针
0 + 有效 顺时针
0 - 无效 顺时针
0 - 有效 逆时针
1 + 无效 顺时针
1 + 有效 逆时针
1 - 无效 逆时针
1 - 有效 顺时针